24/10/2024
Węzły cieplne stanowią kluczowy element nowoczesnych systemów ogrzewania, umożliwiając efektywne i kontrolowane dostarczanie ciepła do budynków. Ich rola w zapewnieniu komfortu cieplnego jest nie do przecenienia, a zrozumienie zasad ich funkcjonowania oraz wymagań prawnych i technicznych związanych z ich budową i eksploatacją jest niezwykle istotne dla inwestorów, zarządców nieruchomości i użytkowników.

Wymiana powietrza w węźle cieplnym – aspekt wentylacji
Kwestia wymiany powietrza w węzłach cieplnych jest istotna z punktu widzenia bezpieczeństwa i prawidłowej eksploatacji urządzeń. Choć konkretne wartości dotyczące ilości wymian powietrza mogą różnić się w zależności od specyfikacji technicznej danego węzła, jego mocy oraz przepisów lokalnych, generalnie zaleca się zapewnienie odpowiedniej wentylacji pomieszczenia, w którym węzeł cieplny jest zainstalowany.
Wentylacja w węźle cieplnym ma na celu przede wszystkim:
- Usuwanie nadmiaru ciepła: Pracujące urządzenia węzła cieplnego, takie jak wymienniki ciepła czy pompy, generują ciepło. Nadmierne nagrzewanie pomieszczenia może prowadzić do przegrzewania urządzeń, obniżenia ich sprawności, a nawet awarii. Wentylacja pomaga w utrzymaniu odpowiedniej temperatury w pomieszczeniu węzła.
- Zapobieganie kondensacji wilgoci: Różnice temperatur wewnątrz i na zewnątrz węzła cieplnego mogą prowadzić do kondensacji wilgoci, szczególnie w okresach przejściowych i zimowych. Wilgoć może negatywnie wpływać na urządzenia, powodując korozję i uszkodzenia. Wentylacja wspomaga usuwanie wilgoci z pomieszczenia.
- Zapewnienie bezpieczeństwa: Węzły cieplne mogą zawierać elementy, które w przypadku awarii lub nieszczelności mogą emitować substancje niebezpieczne (np. czynnik grzewczy). Wentylacja, szczególnie grawitacyjna lub mechaniczna, może pomóc w rozrzedzeniu i usunięciu potencjalnych zanieczyszczeń, zwiększając bezpieczeństwo eksploatacji.
Niestety, na podstawie dostarczonych informacji nie można precyzyjnie określić wymaganej ilości wymian powietrza w węźle cieplnym. W praktyce projektowej i wykonawczej należy odwołać się do:
- Dokumentacji technicznej producenta węzła cieplnego: Producenci często podają zalecenia dotyczące wentylacji pomieszczenia, w którym ma być zainstalowany ich produkt.
- Przepisów budowlanych i norm: Lokalne przepisy budowlane lub normy mogą określać minimalne wymagania dotyczące wentylacji pomieszczeń technicznych, w tym węzłów cieplnych.
- Projektu technicznego węzła cieplnego: Projektant instalacji powinien uwzględnić kwestię wentylacji i dobrać odpowiednie rozwiązania w zależności od specyfiki danego węzła i obiektu.
Warto skonsultować się z projektantem instalacji HVAC (ogrzewanie, wentylacja, klimatyzacja), który na podstawie analizy konkretnego przypadku będzie w stanie określić optymalne parametry wentylacji dla danego węzła cieplnego.
Pozwolenie na budowę węzła cieplnego – aspekty prawne
Kwestia pozwolenia na budowę węzła cieplnego jest regulowana Prawem Budowlanym. Zgodnie z aktualnymi przepisami, co do zasady, budowa węzła cieplnego nie wymaga uzyskania decyzji o pozwoleniu na budowę ani zgłoszenia. Wynika to z faktu, że węzeł cieplny jest traktowany jako niezbędny element wyposażenia technicznego budynku.

Art. 29 pkt 4 Ustawy z dnia 7 lipca 1994 r. Prawo Budowlane wyraźnie wskazuje, że instalowanie urządzeń wewnątrz i na zewnątrz użytkowanych budynków, w tym węzłów cieplnych, nie wymaga pozwolenia na budowę ani zgłoszenia. To znaczące ułatwienie proceduralne dla inwestorów, pozwalające na szybszą i sprawniejszą realizację inwestycji związanych z modernizacją systemów ogrzewania.
Wyjątki od reguły występują w przypadku obiektów o szczególnym statusie. Jeżeli budynek jest:
- Wpisany do rejestru zabytków, lub
- Wzniesiony na obszarze wpisanym do rejestru zabytków,
wówczas roboty budowlane polegające na instalowaniu węzła cieplnego wymagają uzyskania pozwolenia na budowę lub dokonania zgłoszenia. Dodatkowo, w takich przypadkach konieczne jest uzyskanie pozwolenia właściwego wojewódzkiego konserwatora zabytków.
Warto podkreślić, że procedura uzyskania pozwolenia na budowę lub zgłoszenia, w przypadkach gdy jest to wymagane, zawsze leży po stronie inwestora. Dlatego przed przystąpieniem do prac budowlanych należy dokładnie zweryfikować status prawny budynku i terenu, na którym ma być zlokalizowany węzeł cieplny, aby uniknąć problemów prawnych i opóźnień w realizacji inwestycji.
Dokumentacja budowy węzła cieplnego – niezbędne opracowania
Niezależnie od tego, czy budowa węzła cieplnego wymaga pozwolenia na budowę czy nie, opracowanie odpowiedniej dokumentacji technicznej jest kluczowe dla prawidłowego zaprojektowania, wykonania i eksploatacji węzła. Podstawowym dokumentem jest projekt techniczny węzła cieplnego, który powinien zostać opracowany przed rozpoczęciem robót budowlanych.

Projekt techniczny węzła cieplnego stanowi kompleksowe opracowanie, które uwzględnia wszystkie aspekty związane z budową i funkcjonowaniem węzła. Powinien on zawierać m.in.:
- Charakterystykę obiektu: Informacje o budynku, jego przeznaczeniu, powierzchni, kubaturze, izolacyjności termicznej, zapotrzebowaniu na moc cieplną.
- Dobór urządzeń: Określenie rodzaju i parametrów urządzeń wchodzących w skład węzła cieplnego, takich jak wymienniki ciepła, pompy obiegowe, armatura regulacyjna i zabezpieczająca, układy sterowania i automatyki.
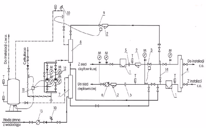
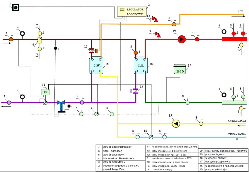
- Schemat ideowy i technologiczny węzła: Przedstawienie graficzne układu węzła, przepływu czynnika grzewczego, połączeń hydraulicznych i elektrycznych.
- Obliczenia hydrauliczne i cieplne: Wyznaczenie parametrów pracy węzła, przepływów, strat ciepła, dobór średnic rurociągów.
- Opis techniczny: Szczegółowy opis rozwiązań technicznych, materiałów, sposobu montażu, zasad regulacji i sterowania.
- Rysunki techniczne: Rzuty, przekroje, detale konstrukcyjne i montażowe węzła.
- Specyfikację techniczną wykonania i odbioru robót (STWiOR): Szczegółowe wymagania dotyczące jakości wykonania robót, materiałów, badań i odbiorów.
- Instrukcję obsługi i eksploatacji węzła cieplnego: Zasady bezpiecznej i prawidłowej eksploatacji, konserwacji, przeglądów.
Projekt techniczny jest podstawą do prefabrykacji i montażu węzła cieplnego. Umożliwia on dokładne określenie zakresu prac, kosztów inwestycji, oraz zapewnia prawidłowe i bezpieczne funkcjonowanie systemu ogrzewania.
Po zakończeniu robót budowlanych i montażu węzła cieplnego, niezbędne jest opracowanie dokumentacji powykonawczej. Dokumentacja ta powinna zawierać:
- Projekt powykonawczy: Projekt techniczny z naniesionymi zmianami, które ewentualnie wystąpiły w trakcie realizacji.
- Protokoły badań i odbiorów: Dokumenty potwierdzające przeprowadzenie niezbędnych badań i odbiorów, np. próby szczelności, próby ciśnieniowe, regulacja hydrauliczna.
- Deklaracje zgodności: Dokumenty potwierdzające zgodność zastosowanych materiałów i urządzeń z obowiązującymi normami i przepisami.
- Książkę obiektu budowlanego: Jeżeli jest wymagana, wpis do książki obiektu budowlanego o wykonanym węźle cieplnym.
Dokumentacja powykonawcza jest niezbędna do zakończenia procesu instalowania węzła cieplnego, jego uruchomienia i dopuszczenia do trwałej pracy i eksploatacji. Jest ona również ważna w kontekście późniejszej eksploatacji, przeglądów i ewentualnych napraw węzła.
Własność węzła cieplnego – kwestie prawne
Kwestia własności węzła cieplnego może być różnie regulowana i zależy od wielu czynników, takich jak:
- Umowy zawarte pomiędzy stronami: Umowy z dostawcą ciepła, umowy najmu, umowy o zarządzanie nieruchomością, akty notarialne.
- Lokalizacja węzła cieplnego: Czy węzeł znajduje się w budynku, czy poza nim (np. w odrębnym pomieszczeniu, w gruncie).
- Rodzaj węzła cieplnego: Węzeł grupowy (obsługujący kilka budynków), węzeł indywidualny (obsługujący jeden budynek lub lokal).
Z uwagi na złożoność zagadnienia, jednoznaczne określenie do kogo należy węzeł cieplny wymaga indywidualnej analizy prawnej. Dlatego w przypadku wątpliwości, najlepiej skonsultować się z prawnikiem specjalizującym się w prawie nieruchomości.

Jak sugeruje dostarczony tekst, specjaliści z zakresu prawa nieruchomości mogą pomóc w analizie dokumentów, udzieleniu porady prawnej i opracowaniu opinii prawnej w konkretnej sprawie. Warto skorzystać z ich usług, aby uniknąć sporów i niejasności związanych z własnością węzła cieplnego.
Warunki techniczne dla węzła cieplnego – ogólne wymagania
Warunki techniczne dla węzłów cieplnych są zbiorem wymagań, które muszą być spełnione na etapie projektowania, wykonania i eksploatacji, aby zapewnić bezpieczeństwo, efektywność i niezawodność działania systemu ogrzewania. Niestety, dostarczone informacje nie zawierają szczegółowych warunków technicznych dla węzłów cieplnych. Jednakże, można wskazać na ogólne obszary, które są regulowane warunkami technicznymi i normami:
- Bezpieczeństwo: Węzły cieplne muszą być zaprojektowane i wykonane w sposób zapewniający bezpieczeństwo użytkowania, ochronę przed porażeniem prądem elektrycznym, pożarem, wybuchem, oparzeniem. Dotyczy to m.in. stosowania odpowiednich zabezpieczeń, armatury bezpieczeństwa, materiałów niepalnych.
- Efektywność energetyczna: Węzły cieplne powinny charakteryzować się wysoką efektywnością energetyczną, minimalizować straty ciepła, umożliwiać regulację i optymalizację zużycia energii. Dotyczy to m.in. doboru odpowiednich wymienników ciepła, pomp obiegowych o wysokiej sprawności, układów sterowania i automatyki.
- Komfort cieplny: Węzły cieplne powinny zapewniać stabilne i komfortowe warunki cieplne w ogrzewanych pomieszczeniach, umożliwiać regulację temperatury, reagować na zmiany warunków zewnętrznych.
- Niezawodność: Węzły cieplne powinny być zaprojektowane i wykonane z trwałych i niezawodnych materiałów i urządzeń, zapewniających długotrwałą i bezawaryjną pracę. Ważne jest również zapewnienie łatwego dostępu do urządzeń w celu konserwacji i napraw.
- Ochrona środowiska: Węzły cieplne powinny spełniać wymagania ochrony środowiska, minimalizować emisję szkodliwych substancji, wykorzystywać odnawialne źródła energii (jeśli to możliwe).
- Wymagania dotyczące pomieszczeń: Pomieszczenia, w których instalowane są węzły cieplne, powinny spełniać określone wymagania dotyczące wentylacji, oświetlenia, dostępu, ochrony przed wilgocią i zalaniem.
Szczegółowe warunki techniczne dla węzłów cieplnych można znaleźć w:
- Rozporządzeniach Ministra Infrastruktury, w szczególności w Rozporządzeniu Ministra Infrastruktury z dnia 12 kwietnia 2002 r. w sprawie warunków technicznych, jakim powinny odpowiadać budynki i ich usytuowanie.
- Polskich Normach (PN), które szczegółowo określają wymagania dla poszczególnych elementów węzłów cieplnych i instalacji grzewczych.
- Wytycznych i rekomendacjach branżowych, opracowywanych przez organizacje i stowarzyszenia z branży ciepłowniczej i instalacyjnej.
Podobnie jak w przypadku wymiany powietrza, projektant instalacji jest osobą odpowiedzialną za dobór rozwiązań technicznych spełniających obowiązujące warunki i normy, zapewniających prawidłowe i bezpieczne funkcjonowanie węzła cieplnego.
Podsumowanie
Węzły cieplne są niezbędnym elementem współczesnych systemów ogrzewania. Zrozumienie aspektów prawnych, dokumentacyjnych i technicznych związanych z ich budową i eksploatacją jest kluczowe dla sukcesu każdej inwestycji. Choć przepisy dotyczące pozwolenia na budowę sąRelatywnie uproszczone, należy pamiętać o wyjątkach dla obiektów zabytkowych. Projekt techniczny i dokumentacja powykonawcza są niezbędne dla prawidłowego wykonania i eksploatacji węzła. Kwestie własności węzła mogą być złożone i wymagać konsultacji prawnej. Spełnienie warunków technicznych jest gwarancją bezpieczeństwa, efektywności i niezawodności systemu ogrzewania. W przypadku wątpliwości, zawsze warto skorzystać z pomocy specjalistów – projektantów, instalatorów, prawników – aby zapewnić sobie spokój i pewność, że inwestycja w węzeł cieplny przyniesie oczekiwane korzyści.
Jeśli chcesz poznać inne artykuły podobne do Węzły cieplne: kluczowe aspekty i wymagania, możesz odwiedzić kategorię Rachunkowość.
